廖伟华在《Journal of Cleaner Production》发表在东盟长时序遥感生态环境监测评价最新成果
2022年09月06日 点击:[]
【作者简介】
廖伟华 成人直播 副教授、硕士生导师
【文章来源】
《Journal of Cleaner Production》 2022年
【引用格式】
Weihua Liao,Temporal and spatial variations of eco-environment in Association of Southeast Asian Nations from 2000 to 2021 based on information granulation,
Journal of Cleaner Production,Volume 373,2022,133890,ISSN 0959-6526,//doi.org/10.1016/j.jclepro.2022.133890.
【获取链接】
//www-sciencedirect-com-s.vpn.18crzb.org:8118/science/article/pii/S0959652622034631
作为一个经济快速发展的跨国组织,东盟的生态环境将是决定该地区未来发展成败的一个重要因素。快速准确地评价东盟生态环境的历史、现状和发展趋势,有利于东盟各成员国认识区域生态环境状况,实现东盟社会经济环境的可持续协调发展。东盟是一个由不同国家组成的跨国组织,不同国家有不同的自然环境、政策和发展模式,不同的国家对区域生态环境的影响不一样,同时对于遥感生态环境评价指标权重贡献大小不一致,如何科学合理地确定指标的权重对于评价结果有很大的影响。
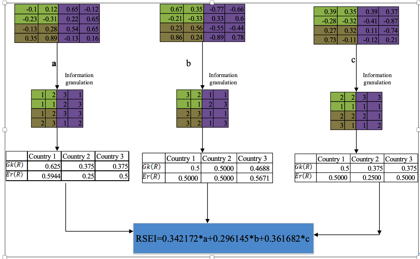
近日,成人直播 廖伟华老师基于空间信息粒化思想,针对东盟的遥感生态环境长时序评价问题,利用GEE(Google Earth Engine)平台把复杂的遥感生态计算问题通过抽象和划分转化为若干较为简单的问题,达到了对遥感空间计算问题的简化、提高问题求解效率等目的。研究主要有5个主要贡献和发现: 1) 引入粒计算思想,提出了指标空间信息粒化概念,通过指标空间信息粒化,把遥感指标连续值转换成基于不同的信息粒子分区的信息粒化结构计算,达到了简化遥感生态环境计算的目的;2) 考虑到东盟不同国家发展方式不同,每个国家对于东盟遥感生态环境的影响大小不一致,提出了一种基于不同国家贡献大小的尺度转换知识粒度熵,它是一种升尺度的遥感生态环境权重确立方法;3) 2000-2021年,东盟大部分地区的遥感生态环境质量较好,遥感生态环境质量较优的4级区域占了40.3566%,而遥感生态环境质量较差的2级区域占32.6194%,遥感生态环境质量极差和极优区域面积占比较少;4) 2000-2021年,东盟的遥感生态环境出现了一定波动性,遥感生态环境均值在下降,空间差异在扩大,遥感生态环境质量出现了恶化趋势;5)东盟遥感生态环境指标影响大小分别是温度、干燥度、绿度和湿度,气候变化和经济活动对于遥感生态环境影响较大。

Fig. 1. Calculation process of the RSEI indicator weight based on scale transformation knowledge granulation entropy.
【期刊简介】
《Journal of Cleaner Production》,是生态环境领域国际权威期刊,JCR一区,在2021年影响因子为11.07,专注于清洁生产、环境和可持续性研究与实践,属于排名前列的国际知名主流期刊。
【关闭】